内页

设备名称:餐饮废水处理设备

■ 设备功能:提取餐饮废水中的杂物、分解餐饮废水中的废油、废水的提升排放,

 实现设备及周边环境的清洁,无异味产生。

■ 处理范围:1-60m3/h,两台水泵交换运行。

■ 安装方式:地面安装、坑内安装

■ 设备特点:

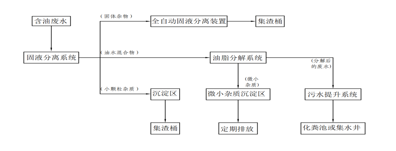
 ①、油、水、渣、沉积物逐级分离。全套设备由固液分离装置、废油分解装

 置、污水提升装置、集中智能控制系统四部分构成。模块化设计,外形

 美观,安装、维修及升级方便。 

 ②、固液分离装置能够自动分离杂物,含水率低;废油分解装置能够******分

 解废弃油脂,废油不会堆积和挂壁,设备无异味产生;污水提升装置将

 清洁污水自动提升排放。

 ③、设备内部设有自动清洁和维护装置,确保设备运行的稳定与安全。

■ 额定电压:380V

工作流程

  • 公司地址:天津华苑产业园区海泰华科三路华鼎智地三号楼510
  • Email:13212172571@163.com
  • 联系方式:13803055331 13212172571
  • 微信:Pisces7303
  • 版权所有:天津倍斯保科技有限公司  津ICP备19006007号-1 津公网安备12011602000366号  技术支持:龙采科技集团
  • 中央网信办互联网违法和不良信息举报中心: https://www.12377.cn/
  • 天津市互联网违法和不良信息举报中心: tjjubao@tj.gov.cn https://www.qinglangtianjin.com/
  • 关注我们